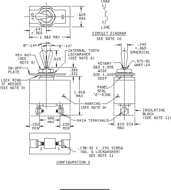
MIL-PRF-39019-1 Circuit Breakers, Magnetic, Low-Power, Sealed, Trip-Free One-Pole